[摘要] 数控车床液压尾座系统是保障车床加工精度与稳定性的核心组件,其液压系统的搭建与调试能力,是液压技术领域技能人才的核心素养之一。本教学设计以“真实工业任务”为导向,遵循“功能确定—元件选择—回路设计—回路连接—回路调试”的典型工作流程,融入职业规范与安全操作意识,构建“理实一体化”教学体系,助力学生实现从理论认知到实践应用的转化。
数控车床液压尾座系统是保障车床加工精度与稳定性的核心组件,其液压系统的搭建与调试能力,是液压技术领域技能人才的核心素养之一。本教学设计以“真实工业任务”为导向,遵循“功能确定—元件选择—回路设计—回路连接—回路调试”的典型工作流程,融入职业规范与安全操作意识,构建“理实一体化”教学体系,助力学生实现从理论认知到实践应用的转化。
一、任务基础:明确学习框架与核心目标
(一)教学基本信息
本任务隶属于“液气压系统搭建”学习场,面向高职机电一体化技术、数控技术等专业学生,总学时8学时,采用“小组协作(4~5人/组)+教师引导+企业导师指导”的教学模式。学时分配如下:资讯1学时、计划1学时、决策1学时、实施3学时、检查1学时、评价1学时,确保各环节教学节奏紧凑且重点突出。
(二)核心学习目标
1.知识目标
(1)能够准确解读企业任务书,精准提取套筒3个动作(伸出、缩回、任意位置停止)、2项性能要求(伸出速度可调、夹紧力可调)及1项安全限制(不能超载),明确系统需实现换向、单向调速、调压3种核心功能。
(2)掌握元件与功能的匹配关系:液压缸、齿轮泵驱动套筒运动,换向阀、单向调速阀、溢流阀分别实现换向、单向调速、调压功能。
(3)理解回路设计关键原则:三位四通双电控 M 型中位换向阀的选型逻辑,单向调速阀、溢流阀油路连接及控制电路防短路断路、电磁铁不同时通电的安全规范。
(4)掌握回路连接与调试标准:元件安装顺序、油路连接顺序要求,“装管道垂直不暴力、装不上先泄压”“调试不带电/带压操作”等安全要点,及油路/信号检查的判断标准(如启动液压泵缸不应伸出)。
2.能力目标
(1)能准确分析企业任务书,梳理套筒动作、性能与系统功能的对应关系,形成完整功能清单,避免遗漏关键指标。
(2)能够按系统功能合理选择液压传动元件,合理搭配辅助元件,确保类型与数量合规。
(3)能够规范设计回路,通过仿真验证换向、调速、调压功能,排查设计逻辑错误。
(4)能够按“安全规范—元件安装—油路/电路连接—回路检查”流程实操,实现元件牢固安装、管路规范连接,规避油口接错、电路违规问题。
(5)能分步调试回路:完成油路/信号检查、综合功能验证,出现问题(如继电器噪声)及时断电处理,调试后规范拆卸整理设备。
3.素养目标
(1)树立“安全第一”意识,严格遵守不带电操作、装管道先泄压等规范,杜绝违规操作。
(2)养成规范严谨态度,各环节遵循技术标准,避免操作随意导致故障。
(3)提升目标导向的问题解决能力,围绕企业任务书要求推进工作,确保操作服务于系统功能实现。
(4)培养闭环管理习惯,调试后规范归位元件、整理导线、清理台面,符合工业现场管理要求。
二、核心流程:五步推进系统搭建与调试
(一)功能确定:精准定位系统需求
功能确定是系统搭建的“指南针”,需结合企业任务书与实际车间观察,通过小组讨论逐步明确。
第一步,播放数控车床尾座套筒夹紧力不足导致工件偏移、伸出速度过快引发碰撞故障视频,引导学生思考“液压尾座系统需满足哪些核心需求”,激发学习兴趣。发放企业任务书与车床技术手册,小组分工完成“动作梳理—性能分析—功能提炼”。
观察车间真实数控车床尾座,记录套筒实际动作:伸出、缩回、停止;结合加工场景,讨论“为何伸出需调速(防碰撞)、夹紧力需可调;小组讨论,得出“换向、单向调速、调压”三大核心功能,填写《功能确定资讯单》。
(二)元件选择:匹配功能的“精准搭档”
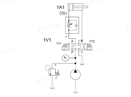
元件选择需严格依据已确定的系统功能,遵循“功能决定元件类型,参数适配实际需求”的原则。首先,为实现套筒的直线运动,选择1个液压缸作为执行元件,搭配1个齿轮泵为系统提供动力,需注意避免选用液压马达(适用于旋转运动)。其次,针对换向功能,考虑到套筒有3个动作且需电磁控制,选择1 个三位四通双电控电磁换向阀,中位机能选用M型,既实现套筒停止时的锁紧,又能实现泵的卸荷,达到节能效果。再次,单向调速功能由单向调速阀实现,其单向阀与调速阀并联的结构,可确保套筒伸出时调速、回程时不调速。然后,调压功能选用1个直动式溢流阀,并联在泵的出口,既能调节夹紧力,又能限制系统最高压力,防止超载。最后,辅助元件选择7根管道、1个泄压阀和1个油液分流器,其中泄压阀用于管道安装时的压力释放,避免带压操作引发安全事故。
(三)回路设计:构建高效稳定的“动力网络”
回路设计是将元件转化为功能的关键环节,需兼顾功能实现与安全规范。
1.换向功能设计
在换向功能设计上,三位四通双电控换向阀的输出口与液压缸连接,输入口分别连接泵和油箱,通过仿真软件验证:阀在左位时缸伸出,右位时缸返回,中位时缸停止。
图1 数控车床液压尾座换向回路
2.调速功能设计
调速功能设计中,严格将单向调速阀安装在液压缸进油路上,且不能装反,确保油液仅从特定方向流动,若装在回油路上则无法实现伸出调速的需求。
调压功能设计需注意溢流阀必须并联在泵的出口,其P口与泵的P口相连,T口接油箱,若串联则会导致系统压力失控。

图2 数控车床液压尾座调速与调压回路设计
控制电路设计采用直流24V电源,需实现自锁(电磁铁通电保持)与互锁(两电磁铁不同时通电)逻辑,可参考电动机正反转控制电路,将液压缸类比电动机、电磁铁类比接触器,降低设计难度。最后,通过功能仿真验证换向、调速、调压功能是否正常,若任一功能失效,需及时检查回路连接与元件参数。
(四)回路连接:规范操作保障安全
回路连接需遵循“先油路后电路,安全第一”的原则,同时严格按照既定顺序与规范操作。在安全保证方面,所有操作人员需先观看教师演示、安全视频与企业导师操作视频,明确管道安装需垂直对准、不暴力操作,拆卸时需压紧锁紧片垂直拔出,调试时严禁带电、带压操作。
元件安装按照“液压缸—调速阀—换向阀—溢流阀”的顺序从上到下固定在台面上,确保安装牢固且顺序无误,避免后续油路连接混乱。油路连接依据“泵—溢流阀—换向阀—调速阀—液压缸”的顺序进行,若管道装不上,需先泄压再调整,禁止强行安装。

图3 数控车床液压尾座电气控制回路图
电路连接需按照电气原理图,先连接串联电路(如电源回路),再连接并联电路(如电磁铁控制回路),且继电器与电磁阀的24V和0V需接入同一端,便于后续检查。连接完成后,重点检查油路油口是否接错、电路是否存在短路或断路,确保回路基础无误。
(五)回路调试:多维度验证系统性能
回路调试是检验系统是否达标的“最后一道关卡”,需分步骤、多维度推进。
第一步为油路检查,启动液压泵后,观察液压缸是否伸出,正常情况下缸应保持缩回状态,若伸出则说明换向阀中位机能异常或油路接错。第二步是信号检查,接通电源后缸仍不应伸出;关闭液压泵,按下伸出按钮观察电磁铁1Y1是否通电,按下返回按钮观察1Y2是否通电,若按下按钮时继电器发出噪音,需立即断电排查短路问题,同时确保两电磁铁不同时通电。第三步为综合调试,启动液压泵后,操作伸出、返回按钮,验证换向功能;调节调速阀开口,观察缸速变化,验证调速功能;调节溢流阀,观察压力表读数变化,验证调压功能,过程中需避免液压缸碰撞。第四步为回路拆卸,先确保液压缸处于缩回状态,再关闭电路与液压泵,规范拆卸电路、管道与元件,将元件放回指定位置,整理导线并清理台面,养成良好的职业操作习惯。
三、支撑体系:完善的资源与评价保障
1.教学资源支撑
为确保任务顺利推进,本任务配备了丰富的参考资源。教材选用赵波、王宏元主编的《液压与气动技术》(机械工业出版社),该教材作为“十四五”职业教育国家规划教材,内容贴合实践需求;在线开放课程提供线上学习、讨论与作业测试功能,学生可通过智慧职教MOOC平台或链接登录学习;此外,还有企业任务书、GBT786.1-2021 流体传动系统图形符号标准及企业培训教材作为补充,为任务实施提供理论与标准支撑。
2.多元评价体系
构建“过程性评价+终结性评价”结合的体系,评价主体包括学生自评、小组互评、教师评价,具体如下:
|
评价环节 |
评价内容 |
评价方式 |
权重 |
|
功能确定 |
任务书解读准确性、功能提炼完整性 |
资讯单+小组展示 |
15% |
|
元件选择 |
选型理由合理性、参数匹配度 |
决策单+元件样本分析报告 |
15% |
|
回路设计 |
图形符号规范性、仿真功能实现度 |
实施单+仿真数据记录 |
20% |
|
回路连接 |
操作规范性、油路密封性、电路安全性 |
检查单+教师巡查记录 |
25% |
|
回路调试 |
问题排查能力、调试数据完整性、系统功能实现度 |
评价单 调试视频记录 |
25% |
四、实践意义:衔接教学与工业需求
本教学设计以“解决真实工业问题”为核心,通过“企业任务驱动—理实一体化操作—多元评价”,实现三大衔接:
教学与企业需求衔接:以企业尾座改造任务为载体,让学生掌握“读懂任务书—设计系统—解决故障”的全流程能力,匹配企业对液压设备维护人才的需求;
技能与行业标准衔接:融入GB/T786.1-2021标准、企业安全规范,培养学生的“标准化操作”意识;
素养与职业要求衔接:通过小组协作、问题排查、规范整理,提升学生的团队协作、工程思维与职业责任感,为其未来从事液压设备维护、调试工作奠定基础。
总之,数控车床液压尾座系统搭建与调试教学需以“实践为核心、安全为底线、标准为准则”,通过层层递进的教学环节,让学生在“做中学、学中思”,最终实现“技能达标、素养提升、适应产业”的培养目标。(作者:河南职业技术学院 智能制造学院 楚雪平)